1.2.2 PLC正转控制线路
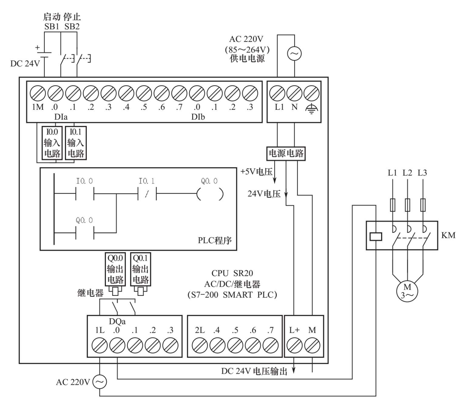
图1-4所示是一种采用S7-200 SMART PLC的正转控制线路,该PLC的型号为CPU SR20(AC/DC/继电器),采用220V交流电源(AC)供电,输入端使用24V直流电源(DC),输出端内部采用继电器输出(R),PLC的点数为20点(12个输入端、8个输出端)。图1-4所示线路可以实现与图1-3所示的继电器正转控制线路相同的功能。PLC正转控制线路也可分作主电路和控制电路两部分,PLC与外接的输入、输出部件构成控制电路,主电路与继电器正转控制主电路相同。
在组建PLC控制系统时,要给PLC输入端子连接输入部件(如开关),给输出端子连接输出部件,并给PLC提供电源。在图1-4中,PLC输入端子连接SB1(启动)、SB2(停止)按钮和24V直流电源(24V DC),输出端子连接接触器KM线圈和220V交流电源(220V AC),电源端子连接220V交流电源供电,在内部由电源电路转换成5V和24V的直流电压,5V供给内部电路使用,24V会送到L+、M端子输出,可以提供给输入端子使用。PLC硬件连接完成后,在计算机中使用PLC编程软件编写图示的梯形图程序,并用通信电缆将计算机与PLC连接起来,再将程序写入PLC。
图1-4 采用S7-200 SMART PLC的正转控制线路
图1-4所示的 PLC正转控制线路的硬、软件工作过程说明如下。
当按下启动按钮SB1时,有电流流过I0.0端子(即DIa.0端子)内部的输入电路,电流途径是24V+→SB1→I0.0端子入→I0.0输入电路→1M端子出→24V−。I0.0输入电路有电流流过,会使程序中的I0.0常开触点闭合,程序中左母线的模拟电流(也称能流)经闭合的I0.0常开触点、I0.1常闭触点流经Q0.0线圈到达右母线(程序中的右母线通常不显示出来),程序中的Q0.0线圈得电,一方面会使程序中的Q0.0常开自锁触点闭合,另一方面会控制Q0.0输出电路,使之输出电流流过Q0.0硬件继电器的线圈。该继电器触点被吸合,有电流流过主电路中的接触器KM线圈,电流途径是交流220V一端→1L端子入→内部Q0.0硬件继电器触点→Q0.0端子(即DQa.0端子)出→接触器KM线圈→交流220V另一端,接触器KM线圈通电产生磁场使KM主触点闭合,电动机得电运转。
当按下停止按钮SB2时,有电流流过I0.1端子(即DIa.1端子)内部的I0.1输入电路,程序中的I0.1常闭触点断开,Q0.0线圈失电,一方面会使程序中的Q0.0常开自锁触点断开解除通电自锁,另一方面会控制Q0.0输出电路,使之停止输出电流,Q0.0硬件继电器线圈无电流流过,其触点断开,主电路中的接触器KM线圈失电,KM主触点断开,电动机停转。


